SmartBar Queensland Music Trails A Taste of the Huon
Members Login
Username 
 
Password 
    Remember Me  
Post Info TOPIC: MRFT540A ENGEL A series


Guru

Status: Offline
Posts: 1469
Date:
MRFT540A ENGEL A series


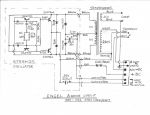
This is a post on the A series Engel fridge with the STR5412S oscillator with circuit & in formation that's not available on the internet that I know of. For the more adventurous that may want to repair there older Engel.ENGEL A ser CIRCUIT.jpgENGEL OSC COMP VALUES.JPGENGEL OSC.1.JPGENGEL OSC.2.JPGENGEL OSC.3.JPGENGEL OSC.4.JPGENGEL COMP WAVE FORM.1.JPGENGEL 2SD842, C, WAVEFORM.JPGENGEL 2SD842. B, WAVEFORM.JPG



Attachments
__________________
D.L.Bishop


Guru

Status: Offline
Posts: 1469
Date:

More info.ENGEL COMP VOLT & CURR.1.JPGENGEL 12V & CURRENT DRAW.JPGENGEL FRIDGE.1.JPGENGEL FRIDGE.2.JPGENGEL POWER SOCKET. 12V.JPGENGEL POWER SOCKET. 240V.JPGENGEL POWER SOCKET.1.JPG



Attachments
__________________
D.L.Bishop


Guru

Status: Offline
Posts: 727
Date:

Thanks Daryl. No good for me, but a great post for those who need it.

Cheers, John.



__________________

"My mind is made up. Please don't confuse me with facts."



Senior Member

Status: Offline
Posts: 415
Date:

I'm currently having a play with my mates 40ltr Engel, it runs for 15-20secs then shuts down then runs again and shuts down, power unit appears ok no burnt bits or swollen caps, and voltage reads ok at 21vac but on/off at the compressor terminals. compressor seems fine as it actually runs but for no more than secs as said.
Does this on 12vdc or 240vac same fault

He took it to an engel repair guy and he just said it's a compressor fault, and quoted $650 for new one, hence how I got the job !

Not checked running current as yet, as it's up in mates shed, so will do that next visit but it's got me stumped. Any ideas ?

And yes I am a retired sparky by trade.

__________________
brian


Guru

Status: Offline
Posts: 1469
Date:

I would definitely check the compressor current draw. It should be about 2 to 3 Amps at 22V AC. I have had faulty compressors that draw too much current due to internal shorts in the solenoid.

__________________
D.L.Bishop


Guru

Status: Offline
Posts: 3066
Date:

From the loox (different.) of that one.
I'd be giving it a decent burial under bench in garage
and buying a proper one.

__________________


Guru

Status: Offline
Posts: 4706
Date:

A nice piece of reverse engineering.



__________________

 

"I beseech you in the bowels of Christ think it possible you may be mistaken"

Oliver Cromwell, 3rd August 1650 - in a letter to the General Assembly of the Kirk of Scotland

AJC


Veteran Member

Status: Offline
Posts: 25
Date:

Wow DeBe, that's pretty impressive detail - fascinating to read and analyse.

Many thanks!

AJC



__________________


Guru

Status: Offline
Posts: 1743
Date:

macka17 wrote:

From the loox (different.) of that one.
I'd be giving it a decent burial under bench in garage
and buying a proper one.


 That model could go for ever

All it may need is a coat of paint

Mine is around 35 /40years old, still running wellbiggrin

Probaly one of the most reliable 12V compessor fridge ever made

Also have a smaller model bought in 1968 & still works well

One very happy Engel user

ps the running current was 4A  [48W]


I think similar sized new models draw around 3A








-- Edited by oldtrack123 on Saturday 8th of July 2017 11:12:06 PM

__________________


Newbie

Status: Offline
Posts: 1
Date:

ENGEL Fridge Model MRFT-530A Oscillator Assembly Problem Fixed

The story goes, a mate had an old green ENGEL fridge that had worked like a champion for years without any issues until he plugged into his new car and he believed he had incorrectly wired the 12Vdc (polarity was reversed) which caused a fuse to blow in his car and the fridge to stop working.
Upon inspection, the fridge still worked on 240VAC 50Hz, but dead on 12Vdc. I downloaded a circuit diagram off this forum as ENGEL was contacted and they could not provide:
1 An electronic circuit diagram.
2 A spare Oscillator Assembly.
3 Any spare parts.
BLUF on the faults found in the Oscillator circuit.
1. TR3 and TR4 Toshiba 2SD842 (TO3 NPN High Power Output Darlington Transistors). These two output driver transistors are mounted on the heatsink which is connected to the main Oscillator PCB assembly. I could not buy the old Toshiba 2SD842 transistors anywhere in Oz, so I purchased from the UK on eBay Quantity 2 equivalent MJ11028 TO3 NPN High Power Output Darlington transistors for $25 AUD; as well as replacing the older mica isolation washers and paste (watch out here as some paste can be carcinogenic) with modern rubber isolation washers.
2. Capacitor C1 220uf 25Vdc
3. Capacitor C2 33uf 35Vdc
All up around $30 and the unit has survived a 30 minute heat/soak test running off 12Vdc from ambient to max cold setting. Of note is if you do reverse the 12Vdc polarity by mistake, the red thermal relay pops out, easily missed if you are not aware. Also a tip for new players, do not try and replace the TO3 NPN High Power Output Darlington transistors with a generic high power TO3 NPN High Power Output transistor as they do not work !

I hope this helps anyone else who is adventurous enough to replace components on the Oscillator PCB
Cheers Bernie.
18 Nov 2018


__________________


Guru

Status: Offline
Posts: 4706
Date:

Boxman wrote:

watch out here as some paste can be carcinogenic


Now he tells me! :)

Good post, thank for the info.



__________________

 

"I beseech you in the bowels of Christ think it possible you may be mistaken"

Oliver Cromwell, 3rd August 1650 - in a letter to the General Assembly of the Kirk of Scotland



Newbie

Status: Offline
Posts: 4
Date:

I've got an engel that runs for 30sec initially, then turns off and goes into a cycle of on and off every 3sec. Any help? I notice when the compressor first turns on its getting 17v, then it rises to 18.2 where the confessor turns off. I'm guessing there is a safety cut out but what's causing it to go up like this? Or is it normal? The power unit is an SP-263C. I hadn't dismantled the power unit yet but can see something that looks sus.ill put up some pictures when I work it out.



-- Edited by Max 30ONA on Sunday 1st of November 2020 10:25:23 PM

Attachments
__________________


Guru

Status: Offline
Posts: 4285
Date:

ISTM that the 33uF, 35V capacitor in the RC snubber network is drawn with the wrong polarity. If not, then I can't understand how it works.

__________________

"No friend ever served me, and no enemy ever wronged me, whom I have not repaid in full."

Lucius Cornelius Sulla - died 78 BC 

 

Page 1 of 1  sorted by
 
Quick Reply

Please log in to post quick replies.

Tweet this page Post to Digg Post to Del.icio.us
Purchase Grey Nomad bumper stickers Read our daily column, the Nomad News The Grey Nomad's Guidebook